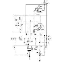
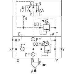
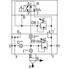
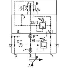
Bosch Rexroth logic elements, pressure function
Bosch Rexroth Cartridge Valves ISO 7368
Advanced Hydraulic Solutions: Logic Elements with Pressure Functions
Explore our comprehensive range of logic elements specifically designed for hydraulic systems, featuring pressure functions that cater to diverse industrial applications. These components are engineered to meet the rigorous demands of modern hydraulic equipment, providing precise control and reliable operation under varying conditions. Each logic element is crafted to integrate seamlessly into hydraulic circuits, optimizing performance and enhancing system efficiency.
Our logic elements are available in several configurations, ensuring compatibility with a wide array of hydraulic setups. They are constructed from high-quality materials, offering durability and long-lasting service life. The advanced design of these elements allows for easy installation and maintenance, minimizing downtime and maximizing productivity. With a focus on delivering exceptional performance, these components are ideal for use in construction, manufacturing, and automation industries.
Technical highlights include a robust pressure management capability, allowing for fine-tuned control over hydraulic flows. This feature is crucial for maintaining system stability and preventing pressure-related malfunctions. Additionally, the logic elements support dynamic response adjustments, ensuring optimal performance even in fluctuating operational environments. The precision engineering of each unit guarantees minimal leakage, enhancing energy efficiency and reducing operational costs.
Whether you are upgrading existing hydraulic systems or developing new solutions, our logic elements with pressure functions provide the reliability and precision required to meet your technical specifications. Trust in our expertly crafted components to deliver superior performance and elevate the capabilities of your hydraulic applications.
- Bosch Rexroth R900939980. LOGIC COVER LFA16DBEM-7X/420-320€645.88Excl. 19% VAT , excl. Shipping Cost
-
- Bosch Rexroth R900929822. LOGIC COVER LFA32DREWZ-7X/014€1,840.14Excl. 19% VAT , excl. Shipping Cost
- Bosch Rexroth R901248793. LOGIC COVER LFA40DBU2A1-7X/400A400€1,654.66Excl. 19% VAT , excl. Shipping Cost
- Bosch Rexroth R901114092. LOGIC COVER LFA40DBU2B3-7X/400A315€1,799.86Excl. 19% VAT , excl. Shipping Cost
- Bosch Rexroth R901405730. LOGIC COVER LFA50DBU2B2-7X/400A200V€2,651.92Excl. 19% VAT , excl. Shipping Cost
- Bosch Rexroth R901064338. LOGIC COVER LFA63DBEM-7X/050€3,156.13Excl. 19% VAT , excl. Shipping Cost
-
- Bosch Rexroth R901104888. LOGIC COVER LFA25DBU2B1-7X/050A025€1,153.24Excl. 19% VAT , excl. Shipping Cost
- Bosch Rexroth R901102195. LOGIC COVER LFA16DBU2A2-7X/420A200€1,079.24Excl. 19% VAT , excl. Shipping Cost
- Bosch Rexroth R900964644. LOGIC COVER LFA63DBU3D2-7X/315A100B025€3,338.04Excl. 19% VAT , excl. Shipping Cost
-
- Bosch Rexroth R901123214. LOGIC COVER LFA63DBW2-7X/315A30F20€2,345.89Excl. 19% VAT , excl. Shipping Cost
- Bosch Rexroth R901540426. CONTROL COVER LFA80DBEM-6X/400P340€5,560.91Excl. 19% VAT , excl. Shipping Cost
- Bosch Rexroth R900969889. LOGIC COVER LFA40DBW2-7X/315A12F15D15€1,052.79Excl. 19% VAT , excl. Shipping Cost
- Bosch Rexroth R900714781. LOGIC COVER LFA40DBU2B2-7X/315A200€1,654.66Excl. 19% VAT , excl. Shipping Cost
- Bosch Rexroth R900723575. LOGIC COVER LFA40DBU2A2-7X/315A025€1,654.66Excl. 19% VAT , excl. Shipping Cost
- Bosch Rexroth R901079029. LOGIC COVER LFA50DBU2B2-7X/315A025€2,651.92Excl. 19% VAT , excl. Shipping Cost
- Bosch Rexroth R901516521. LOGIC COVER LFA50DBU2B2-7X/400A100P20F25D25€2,750.53Excl. 19% VAT , excl. Shipping Cost
- Bosch Rexroth R901040939. LOGIC COVER LFA32DBU3D2-7X/200A200B200€1,549.74Excl. 19% VAT , excl. Shipping Cost
- Bosch Rexroth R900549766. LOGIC COVER LFA80DBU3D2-6X/315A315B100€5,927.75Excl. 19% VAT , excl. Shipping Cost
-
- Bosch Rexroth R900959096. LOGIC COVER LFA50DBU3D2-7X/400A100B025€3,015.71Excl. 19% VAT , excl. Shipping Cost
- Bosch Rexroth R900725297. LOGIC COVER LFA63DBEM-7X/400V€3,156.13Excl. 19% VAT , excl. Shipping Cost


















