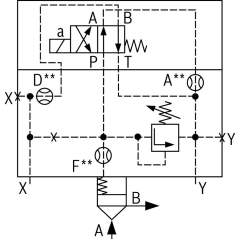
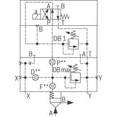
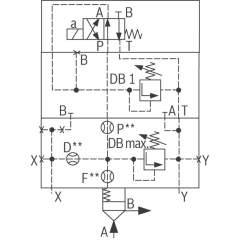
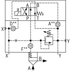
Bosch Rexroth logic elements, pressure function
Bosch Rexroth Cartridge Valves ISO 7368
Advanced Hydraulic Solutions: Logic Elements with Pressure Functions
Explore our comprehensive range of logic elements specifically designed for hydraulic systems, featuring pressure functions that cater to diverse industrial applications. These components are engineered to meet the rigorous demands of modern hydraulic equipment, providing precise control and reliable operation under varying conditions. Each logic element is crafted to integrate seamlessly into hydraulic circuits, optimizing performance and enhancing system efficiency.
Our logic elements are available in several configurations, ensuring compatibility with a wide array of hydraulic setups. They are constructed from high-quality materials, offering durability and long-lasting service life. The advanced design of these elements allows for easy installation and maintenance, minimizing downtime and maximizing productivity. With a focus on delivering exceptional performance, these components are ideal for use in construction, manufacturing, and automation industries.
Technical highlights include a robust pressure management capability, allowing for fine-tuned control over hydraulic flows. This feature is crucial for maintaining system stability and preventing pressure-related malfunctions. Additionally, the logic elements support dynamic response adjustments, ensuring optimal performance even in fluctuating operational environments. The precision engineering of each unit guarantees minimal leakage, enhancing energy efficiency and reducing operational costs.
Whether you are upgrading existing hydraulic systems or developing new solutions, our logic elements with pressure functions provide the reliability and precision required to meet your technical specifications. Trust in our expertly crafted components to deliver superior performance and elevate the capabilities of your hydraulic applications.
- Bosch Rexroth R900976675. LOGIC CARTRIDGE VALVE LC25DR80E7X/A08€409.13Excl. 19% VAT , excl. Shipping Cost
- Bosch Rexroth R901037129. LOGIC COVER LFA32DBEM-7X/315P220€809.94Excl. 19% VAT , excl. Shipping Cost
- Bosch Rexroth R900971471. LOGIC COVER LFA32DBU2A3-7X/315A200€1,357.06Excl. 19% VAT , excl. Shipping Cost
- Bosch Rexroth R901153949. LOGIC COVER LFA40DZ2-7X/050S00X00Y00Z00€1,764.75Excl. 19% VAT , excl. Shipping Cost
- Bosch Rexroth R900973196. LOGIC COVER LFA50DBW2-7X/050€1,619.57Excl. 19% VAT , excl. Shipping Cost
- Bosch Rexroth R900949048. LOGIC COVER LFA16DBU2B2-7X/200A100€1,079.24Excl. 19% VAT , excl. Shipping Cost
- Bosch Rexroth R901482863. LOGIC COVER LFA50DBU2A2-7X/315A025€2,651.92Excl. 19% VAT , excl. Shipping Cost
- Bosch Rexroth R900774296. LOGIC COVER LFA32DBW2-7X/420X08€800.85Excl. 19% VAT , excl. Shipping Cost
- Bosch Rexroth R901535968. LOGIC COVER LFA25DBEM-7X/315P08X10€757.00Excl. 19% VAT , excl. Shipping Cost
- Bosch Rexroth R900968431. LOGIC COVER LFA40DBU2A2-7X/400A315€1,654.66Excl. 19% VAT , excl. Shipping Cost
- Bosch Rexroth R900979795. LOGIC COVER LFA63DBW2-7X/050€2,280.15Excl. 19% VAT , excl. Shipping Cost
- Bosch Rexroth R901023796. LOGIC COVER LFA32DBU2A2-7X/420P380A100P15X12€1,325.38Excl. 19% VAT , excl. Shipping Cost
- Bosch Rexroth R901021078. LOGIC COVER LFA40DBU2A2-7X/400A200€1,654.66Excl. 19% VAT , excl. Shipping Cost
-
- Bosch Rexroth R900507785. LOGIC COVER LFA80DBEM-6X/400€5,517.66Excl. 19% VAT , excl. Shipping Cost
- Bosch Rexroth R900971651. LOGIC COVER LFA50DBEM-7X/100€2,382.26Excl. 19% VAT , excl. Shipping Cost
-
- Bosch Rexroth R900912531. LOGIC CARTRIDGE VALVE LC16DB20E7X/€222.01Excl. 19% VAT , excl. Shipping Cost
- Bosch Rexroth R900964643. LOGIC COVER LFA50DBU3D2-7X/315A050B050€3,015.71Excl. 19% VAT , excl. Shipping Cost
- Bosch Rexroth R900977892. LOGIC COVER LFA25DREV-7X/006F06€1,561.75Excl. 19% VAT , excl. Shipping Cost
- Bosch Rexroth R900964730. LOGIC COVER LFA63DBU3D2-7X/400A100B025€3,338.04Excl. 19% VAT , excl. Shipping Cost
- Bosch Rexroth R901459771. LOGIC COVER LFA40DBEM-7X/315P00F10D08€1,019.92Excl. 19% VAT , excl. Shipping Cost
- Bosch Rexroth R900919234. LOGIC CARTRIDGE VALVE LC25DB40E7X/-004€364.75Excl. 19% VAT , excl. Shipping Cost
- Bosch Rexroth R901193333. LOGIC COVER LFA50DBW2-7X/400-285€1,652.44Excl. 19% VAT , excl. Shipping Cost




















